品牌飞腾开关电源
型号非标定制
类型ac/dc电源
调制方式脉冲宽度调制(pwm)式
晶体管连接方式全桥式
输入电压ac220v;dc300(v) v
输出功率1000(w) w
输出电压0-30(v) v
工作效率88(%) %
输出纹波噪音150mv
输出电压精度0.03(%) %
电压调整率0.03(%) %
负载调整率0.04(%) %
产品认证iso9001
输出电流0-30a(a) a
展开
直流输入开关电源;直流输入可调开关电源
点我去除广告




1概述
1.1产品特点
1.1.1采用无工频变压器的开关电源技术,因而具备交、直流兼容输入功能,而且输入电压范围宽;采用先进的开关电源控制技术和元器件,以及精心的设计,整机体积小、重量轻、效率高,确保了长期满负荷运行的稳定、可靠。
1.1.2输出30v,30a,输出功率1000w。
1.1.3本电源输出的稳压值(当输出电流<输出恒流值时的输出电压)和恒流值(当输出电压<输出稳压值时的输出电流)都可以在各自值的(0~100)%范围连续可调。输出恒流值可调给许多应用带来方便,例如许多调试应用,调小恒流值能方便有效地保护负载设备的安全。
1.1.4设有完善的保护功能。内置温控散热风扇,既能有效散热,又能有效延长风扇寿命;过热自动关机保护;输出过压、过流和短路保护。开机延时软启动,避免开机输出电压过冲。
1.2主要用途
1.2.1电源广泛应用于电力直流屏系统、工控、通信、科研、电镀、蓄电池充电等设备。
1.3环境条件: 贮存温度:(-40~70)℃;工作温度:(-5~45)℃;
相对湿度:90%(40±2℃);大气压力:(70~106)kpa。
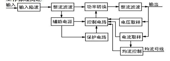
2工作原理简述

交流或直流的输入电压经“输入陷波”电路后到“整流滤波”电路,得到高压(约328v)直流电压。“功率转换”将高压直流逆变成约35khz的高频交流,经高频变压器变换到输出所需的电压,再经高频整流滤波得到输出电压。控制电路对输出电压和输出电流取样,闭环反馈后产生脉宽调制(pwm)信号控制“功率转换”电路,使输出电压或电流保持稳定。
“辅助电源”也是由开关电源构成。由于完全取消了工频变压器,因而具有交流、直流兼容输入功能。输出稳压和恒流都是从输出侧取样,因而能做到高度稳定可靠。
“保护电路”提供风扇温控、过热保护、输出过压过流短路等保护功能。
3主要技术参数
3.1输入电压:ac220v±15%;50hz。
3.2输出稳压值可调范围:(0~30)v;输出恒流值可调范围:(0~30)a。
3.3源电压调整率:稳压≤0.5%;负载调整率:稳压≤1%;恒流≤2%。
3.4纹波电压:总纹波电压vpp≤2%;整机效率:≥85%。
3.5数字显示:输出电压:显示准确度±1.2%;输出电流:显示准确度±1.5%.
3.6开机输出电压过冲:≤2%输出值。
3.7绝缘电阻:输入-输出:≥20mω;输入-机壳:≥20mω;输出-机壳:≥20mω。
3.8绝缘强度:输入-输出:ac1500v,10ma,1分钟;
输入-机壳:ac1500v,10ma,1分钟;
输出-机壳:ac1500v,10ma,1分钟。
3.9整机过热保护温度阀值:(75~85)℃。
3.10平均无故障时间:≥50000h。
3.11规格(mm):240(宽)×68(高)×210(深); 净重4kg。
3.12散热风道:内部散热风道左进右出。
4操作方法及注意事项
4.1开箱:开箱时应检查箱内随机附件:使用说明书一份。
4.2通电前检查:经过储存与运输的充电机通电前应检查运输中的受损情况,如螺丝是否松动,外观有无异样,电源线、接线柱是否震脱以及是否受潮等,如有上述现象发生应及时妥善处理。
4.3前面板布局:电源开关,过热指示发光管,调电压、调电流电位器,输出电压和输出电流数显表。
4.4数显表有显示即表示电源处于通电运行状态。“过热”发光管亮表示电源处于暂时过热关机的保护状态,稍候待内部温度下降会自动恢复。
4.5开机启动有(1~5)秒的延时过程。
4.6使用操作方法
4.6.1应先在输出端未接负载的情况下通电预调好所需的输出电压,或者先通电检查输出电压是否合适,或者先将“调电压”电位器预调到***小;为保险起见,还应先将“调电流”电位器预调到***小。
4.6.2检查好输出电压后,应在“电源开关”断开的情况下连接负载设备,然后再接通“电源开关”。若输出稳压值预调至20%(10v)以下,应先检查开机过冲电压是否超过允许范围,方法是在连接负载设备之前,或预调好输出电压,或将“调电压”和“调电流”预先全部旋到***小,重复几次开机启动过程检查输出电压过冲的大小,确认过冲电压值不超过允许范围时才能在接好负载的情况下开机启动,待开机启动稳定后再旋至所需电压值,以避免过冲电压损坏负载设备。
4.6.3在通电运行期间,可以随时调节前面板上的2只电位器,改变输出稳压值和输出恒流值。
4.7内部散热风扇受温度控制,只有机内温度偏高风扇才会转动,温度下降又会停转。
4.8内部散热风道是左进右出,使用过程中应保持电源左右两侧的空气对流畅通,附近不应有其他物体阻挡空气的对流循环。
4.9出现故障时的处理:开机后若发现工作不正常应及时断开“电源开关”和切断输入电源线,仔细检查电源的输入线连接是否正确、可靠,接线柱螺母有否松动。如出现用户难于处理的问题切勿擅自打开机壳。因为机内有高压电,不熟悉专业知识不要自行打开机壳修理,应及时与我公司或经销商联系维修事宜。
5保修事宜
5.1本产品保修二年,终身维护。
5.2本公司产品在使用的过程中,若出现问题请先按《使用说明书》进行检查,如果仍无法解决,请尽快与我公司联系。
5.3用户使用本公司产品过程中,若出现下列情况,本公司不承担保修义务:
a)违反产品使用说明书使用而导致产品损坏;
b)因安装、组装不当造成的损坏;
c)超出允许使用环境而导致的产品损坏;
d)擅自改动或自行维修而导致的产品损坏;
e)由于非正常外力而导致的产品损坏;
f)因自然灾害或其他不可抗力而导致的产品损坏。
5.4对于在保修范围引起的质量问题,本公司的责任只限于产品本身,并不承担连带的和延伸的责任。