冷水机厂家直销螺杆式冷水机低温冷水机博盛价格优惠
冷水机厂家直销螺杆式冷水机低温冷水机博盛价格优惠
产品价格:¥6.88(人民币)
  • 规格:完善
  • 发货地:江苏省南京市江宁区
  • 品牌:
  • 最小起订量:1
  • 免费会员
    会员级别:试用会员
    认证类型:企业认证
    企业证件:通过认证

    商铺名称:南京博盛制冷设备有限公司

    联系人:阮祝松(先生)

    联系手机:

    固定电话:

    企业邮箱:979936476@qq.com

    联系地址:上海浦东新区闻居路69栋

    邮编:201323

    联系我时,请说是在电子快手网上看到的,谢谢!

    商品详情
      产品参数
      品牌博盛
      加工定制
      结构类型螺杆式冷水机
      外形尺寸2100*1200*2230
      应用领域工业控温
      规格定做
      重量1050kg
      输入功率91-166
      制冷量293-586
      相关品类冷水机 螺杆式冷水机 冷冻机 水冷机 冰水机
      可售卖地全国
      类型低温冷水机
      型号冷水机
      ? ? ? ? ? ? ? ? ?温馨提示:
      ?价格仅供参考,产品选型报价及制冷方案请咨询 15067004180 吾经理
      ? ? ? ? ? ? ? ? ? 可根据客户特殊要求定制非标冷水机(温度、工艺、电源、尺寸等)
      ? ? ? ? ? ? ? ? ??冷水机厂家直销 螺杆式冷水机 低温冷水机 博盛价格优惠




      ? ? ? ? ? ? ? ? ? ? ? 螺杆式冷水机组选用液晶触摸真彩屏,微电脑控制,人性化全中主界面操作简单自动检测冷水出温度,系统通过自


      ? ? ? ? ? ? ? ? ? ? ? 动调节压缩机能量有效跟踪现场使用负荷。显示屏直观明了,可随时读出运行中的各项数据以供参考。






      冷水机厂家直销 螺杆式冷水机 低温冷水机 博盛价格优惠


      ?

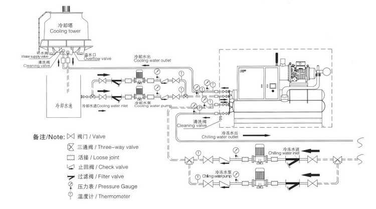
      工作原理

      ?

      冷水机厂家直销 螺杆式冷水机 低温冷水机 博盛价格优惠


      冷水机厂家直销 螺杆式冷水机 低温冷水机 博盛价格优惠

    0571-87774297